您现在的位置:
首页
/
公司新闻

2025九月新疆化工博览会总结

2025 年 9 月 4 日至 6 日,以 “壮大化工产业链、培育新质生产力” 为主题的新疆石油及化工工业博览会在新疆国际会展中心盛大举办。该展会由乌鲁木齐市化工行业协会、新疆维吾尔自治区石油和化学工业协会主办,得到了中国腐蚀与防护学会、新疆维吾尔自治区工业和信息化厅等众多政府机构及行业协会的指导与支持,由新疆北展东方会展服务有限公司承办。​
13 2025/10

让中国精英冷静下来的图!

这是张能够让中国精英们冷静下来的图!贸易战是以实力为基础的综合多轮博弈,真正的知已知彼才能加大胜算。 这次对中兴的精准重击,具有极强的威慑性,现在又行政传唤华为,川普这一轮获得的谈判砝码很重!
23 2018/04

电磁流量计的特点

1、测量不受流体密度、粘度、温度、压力和电导率变化的影响; 2、测量管内无阻碍流动部件,无压损,直管段要求较低。对浆液测量有独特的适应性;
25 2017/12

电磁流量计的介绍

电磁流量计(Electromagnetic Flowmeters,简称EMF)是20世纪50~60年代随着电子技术的发展而迅速发展起来的新型流量测量仪表。 电磁流量计是应用电磁感应原理, 根据导电流体通过外加磁场时感生的电动势来测量导电流体流量的一种仪器。
07 2017/11

涡轮流量计工作原理和安装注意事项

涡轮流量计是一种常用的流量测量仪表,具有使用灵活、测量精准、维护简便、性能稳定等优点。
16 2017/10

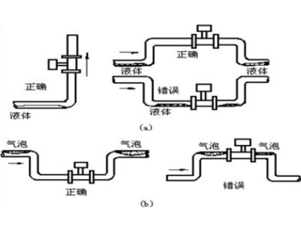
插入式电磁流量计测量头导流翼偏心夹具及其加工装置

插入式电磁流量计主要用于测量封闭管道中的导电液体和浆液(例如酸、碱、盐等强腐蚀性的液体)中的体积流量。插入式电磁流量计由插入式电磁流量传感器(简称传感器)和插入式电磁流量转换器(简称转换器)配套组成,简称流量计。其中,传感器用于直接测量介质流动,装有测量电极的测量头形状较为特殊,
23 2016/12

电磁流量计瞬时流量为零应如何解决

电磁流量计在运行过程中有时会遇到“只有累计量,瞬时流量一直是0”,相信用户一定是一头雾水,今天来帮您解除疑虑。
25 2015/12

电磁流量计在测量过程中对介质的要求

电磁流量计测量流体过程中,对基本测量介质的要求咱都是知道的。但有时难免会遇到一些较特殊的流体。针对不常见的流体介质为您做出以下分析。
22 2015/12
上一页
1
2

联系方式

地址:山东省威海市临港经济技术开发区浙江路

邹经理:18660362576

销售部:0631-5305186

传真:0631-5305186

在线咨询

留言应用名称:
客户留言
描述:
验证码

Copyright 威海威流测控仪表有限公司版权所有   鲁ICP备15020907号-1  网站建设:中企动力  威海